cuprinsa intre liniaa electrica (aeriane sau subterana) si instalatia interioara (a abonatului) care
are scopul de a aduce energia electrica din retea in instalatia interioara.
OBSERVATIE. Punnctul de delimitare a instalatiilor electrice dintre furnizor si consumator
(abonat) il constituie bornele de iesire din contoarul de masurare a energiei electrice.
Bransamentele pot fi individuale cand servesc un singur abonat sau colective, cand servesc
mai multi abonati.
Racordul electric este partea de bransament cuprinsa intre linia electrica (aeriana sau
subterana) si firida de bransament. Racordul electric poate fi aerian sau subteran.
. Firida de bransament este componenta bransamentului in care se realizeaza
conexiunile intre racordul electric si coloanele electrice si unde se monteaza aparatele de
protectie a coloanelor electrice.
Firida principala este firida de bransament avind rolul de:
- nod energetic pentru manevre de intrerupere si comutatie;
- legatura intre racordul electric si coloanele electrice colective si/sau individuale.
- Protectie la scurtcircuit a racordurilor si coloanelor electrice.
Firida individuala este firida de bransament avand rolul de:
- leatura intre racordul electric si coloanele electrice colective si /sau individuale
- Protectie la scurtcircuit a coloanelor electrice
Firida secundara este componenta bransamentului avand rolul de:
- legatura intre o coloana electrica colectiva si coloanele electrice individuale ale
abonatilor
- protectie la scurtcircuit a coloanelor electrice individuale;
- masurare a energiei electrice consumate de abonat
Sinonim: Firida de distributie si contorizare montata pe palier – F.D.C.P.
Coloana electrica este componenta bransamentului, prin care se realizeaza legatura
intre firida de bransament si instalatia electrica a abonatului.
Coloanele pot fi:
a. Coloane electrice colective, care alimenteaza mai multi abonati si care fac legatura intre
firida de bransament si firida de distributie si contorizare;
b. Coloane electrice individuale, care alimenteaza un singur abonat
Puterea instalata Pi este suma puterilor nominale a tuturor receptoarelor electrice
alimentata din instalatia interioara a abonatului.
Puterea absorbita Pa este puterea maxima, simultan absorbita de unul sau mai multi
abonati fiind egala cu produsul dintre suma puterilor instalate si coeficientul de simultaneitate
Clasificarea bransamentelor:
Bransamentul aerian asigura legatura cu conductoare aeriene de la linia electrica aeriana de distributie a intreprinderii furnizoare de energie si pana la firida de bransament a abonatului.
In functie de pozitia consumatorilor fata de reteaua aeriana de joasa tensiune, se deosebesc doua tipuri de bransamente:
a. Bransamente fara traversare, cand reteaua electrica se afla pe aceeasi parte a drumului cu consumatorii (fig. 1, 2).
![]() |
b. Bransamente cu traversare, cand reteaua electrica se afla pe partea opusa a drumului, fata de consumatori (fig. 3, 4, 5).



Aceste bransamente se impart, la randul lor, in alte doua categori, dupa modul in care se face intrarea in cladire:
1. Bransamente cu suport pentru zid, cand cladirea are o inaltime mai mare de 4 m de la streasina (fig. 1, 3, 5).
2. Bransamente cu suport pe cladire, cand aceasta are o o inaltime sub 4 m la streasina (fig. 2, 4).
Bransamentele electrice aeriene pot fi considerate ca fiind compuse din doua parti:
- partea de bransament din exteriorul cladirii, formata din legatura de la linia de distributie de joasa tensiune pana la cladirea abonatului, realizata cu conductoare aeriene.
- partea de bransament interioara, montata in cladire, cuprinzand echipamentul firidei de bransament, coloana de coborare de la suporturile pe cladire si firida, coloanele interioare de la firida la contorul de decontare.
EXECUTAREA BRANSAMENTELOR ELECTRICE AERIENE
Conditii tehnice
La executarea bransamentelor aeriene vor fi respectate urmatoarele:
a. Conductoarele de bransament vor fi din aluminiu (funie) si vor fi izolate cu izolatie pentru tensiuni nominale de cel putin 1000 V si rezistente la intemperi.
b. Sectiunea minima din punct de vedere mecanic va fi de 16 mm2 , in cazul bransamentelor realizate direct, fara traversari.
c. In cazul traversarilor peste drumuri, linii de telecomunicatii si diverse constructii, sectiunea minima va fi de 25 mm2 .
d. Distanta de la conductoarele bransamentului pana la suprafata solului trebuie sa fie de cel putin:
- 6 m deasupra portiunii carosabile a drumurilor de orice categorie si curtilor accesibile vehiculelor;
- 5 m deasupra curtilor si gradinilor neaccesibile vehiculelor;
- 4 m deasupra potecilor accesibile numai pietonilor sau trotoarelor (in cazul bransamentelor intrand in cladiri direct din strada).
e. Cand lungimea bransamentului depaseste 25 m se vor prevedea stalpi intermediari.
f. Suporturile curbe, precum si consolele cu izolatoare care se asaza pe cladiri trebuie sa fie fixate in materialul de baza al peretilor si nu in tencuiala sau in satratul acoperitor al cladirilor din lemn.
g. Tractiunea in conductoarele izolate ale bransamentelor nu se normeaza, cu conditia respectarii gabaritului acestora fata de sol si a depasirii momentului capabil al stalpilor.
h. Pentru legarea conductelor de bransament la linia de distributie se vor folosi izolatoare separate, fixate pe stalpul liniei sub nivelul conductorului inferior.
i. In deschiderea bransamentului nu se admit inadiri.

j. Suporturile de cladire, precum si accesoriile care ajung in contact cu acestea nu vor fi legate la nulul retelei si nici la priza de legare la pamant.
k. Se interzice trecerea bransamentelor peste cosurile de fum de pe acoperisurile cladirilor; in cazul trecerii bransamentului izolat peste acoperisuri, conductoarele se vor amplasa astfel, incat sa nu impiedice accesul la cosurile de fum si vor trebui sa fie asezate la urmatoarele distante minime pe orizontala, de acestea:
1,20 m - cand conductoarele trec sub planul orizontal al gurii unui cos;
0,80 m - daca trec deasupra planului orizontal al gurii cosului.
l. Distantele minime admisibile pe orizontala si pe verticala de la conductoarele bransamentelor aflate la deviatia maxima, la diferite elemente ale cladirilor (fig. 6).
In toate cazurile conductoarele bransamentelor vor fi astfel dispuse fata de cladiri, incat sa nu stinghereasca si sa nu pericliteze eventualele operatii de stingere a incendiilor.
m. Bransamentele electrice aeriene pot traversa liniile aeriene de telecomunicatii, de regula pe deasupra acestora. Daca insa stalpii liniei de telecomunicatii au mai mult de 6 m inaltime deasupra solului si nu este posibil sau nu este economic ca bransamentul sa treaca pe deasupra, se admite ca acesta sa treaca pe dedesubt (fig. 7), cu conditia ca distanta pe orizontala intre conductoarele bransamentului si cel mai apropiat stalp de telecomunicatii sa fie cuprinsa intre 2 si 15 m (fig. 8).

La incrucisarea cu un fider de radioficare de 480 sau 960 V, bransamentul electric va trece obligatoriu pe dedesubt. Unghiul de incrucisare cu o linie de telecomunicatii trebuie sa fie mai mare de 30° . Distanta minima admisa pe verticala intre conductoarele izolate ale bransamentului si conductoarele liniei de telecomunicatii este de 0,6 m.

n. Daca in lungul traseului bransamentului se afla pomi, nu este permisa trecerea conductoarelor prin coronamentul pomilor sau atingerea de crengi. Crengile se vor inlatura pana la o distanta de 0,5 m fata de conductoare.
o. Derivatiile dintr-un bransament aerian al unei cladiri se pot executa numai pentru cladirile vecinilor alaturati, din stanga si din dreapta cladirii respective; nu se admit derivatii din derivatii de bransament pentru consumatorii la adrese diferite; acest caz special se admite numai pentru derivatiile de la aceeasi adresa.
p. In cazul alimentarii mai multor consumatori vecini se folosesc, de regula, pentru derivatiile de bransament, stalpi intermediari plantati pe trotuar. De la acest stalp se pot executa lateral 2-4 derivatii, dupa caz.
r. Se va evita traversarea cailor publice cu mai multe bransamente de la acelasi stalp de retea; in mod normal se executa o singura traversare cu stalp intermediar de la care pleaca derivatiile de bransament la cladiri.
s. Bransamentele sau derivatiile pentru consumatorii noi pot trece peste unele mici portiuni de teren ale consumatorilor existenti, cu avizul acestora.
t. Nu se construiesc bransamente sau derivatii de bransament in lungul unei cai publice neelectrificate.
u. Bransamentele consumatorilor care absorb din retea un curent de pana la 30 A se pot executa monofazat, iar cele care absorb peste 30 A, trifazate.

SCHEMA BLOC DE MASURA SI PROTECTIE
Elementele componente ale bransamentelor
Cablurile electrice
Cablurile utilizate la bransamentele subterane pot fi cu conductoare de cupru sau din aluminiu, cu izolatie de hartie sau PVC, cu manta de plumb, aluminiu sau PVC.
Se folosesc cabluri elecrtice de joasa tensiune de urmatoarele tipuri:
- CHPAbY, ACHPAbY (STAS 4481- 73) - cabluri cu conductoare de cupru, respectiv aluminiu, cu izolatie de hartie in manta de plumb, armate cu benzi de otel si manta exterioara de PVC. Se fabrica cu doua, trei sau patru conductoare cu sectiunea de la 16 mm² la 400 mm².
- CYAbY, ACYAbY (STAS 2405- 71) - cabluri cu conductoare de cupru, respectiv aluminiu, cu izolatie si manta de PVC, cu armatura din benzi de otel si invelis exterior din PVC. Se fabrica cu doua, trei si patru conductoare, cu sectiuni de 1,5 mm² (2,5 pentru aluminiu) pana la 400 mm².
- CYPAbY, ACYPbY (STAS 2405- 70) - cabluri cu conductoare de cupru respectiv aluminiu, cu izolatie de PVC, in manta de plumb, armate, cu manta exterioara de PVC. Se fabrica cu doua, trei si patru conductoare, cu sectiuni de la 1,5 mm² (4 mm² pentru aluminiu) pana la 185 mm².
Montarea acestor cabluri se face in pamant sau pe stalpi, expuse actiunilor mecanice la montaj sau in timpul exploatarii, fara a fi expuse la eforturi mari de tractiune.
La dimensionare cablurilor pentru bransamente se va tine seama de puterea instalata la consumator si de incarcarea maxima admisibila a cablului (Imax. adm.) indicata in normele interne sau in cataloagele producatorilor. Pentru tipurile de cabluri produse in tara, curentul maxim de sarcina Imax.sarc. care trece prin cablu trebuie sa satisfaca relatia: I max. sarc. £ K I max. adm., unde K este un coeficient de corectie, care tine seama de conditiile de pozare si de mediul si se determina cu formula: K=K1. K2. K3, in care K1 este coeficient de corectie, functie de rezistenta termica specifica a solului; K2 coeficient de corectie, functie de numarul cablurilor pozate alaturat; K3 coeficient de corectie, functie de temperatura solului. Cablurile cu sectiune mare se folosesc de regula la bransamentele electrice subterane pentru blocurile de locuinte.
![]() |
Mansoanele si accesoriile
Una dintre operatiile importante pe care le comporta montarea
bransamentelor electrice in cablu subteran o constituie lucrarile de
imbinare. Pentru realizarea unei legaturi electrice si mecanice intre
doua portiuni de cablu se folosesc mansoanele de cablu, care pot fi
de inadire sau de derivatie.
Mansoane de legatura
Mansoanele de legatura pentru cablurile de joasa tensiune se
executa conform STAS 2739- 70, in sapte marimi, marcate in functie
de diametrul gatului de intrare a cablurilor in manson, si anume:
ML- 45, ML- 55, ML- 60 etc.
Mansonul se executa din fonta din doua jumatati, un capac si doua bratari de prindere a cablului.
El este prevazut cu suruburi de punere la pamant din bronz, suruburi de asamblare, suruburi de fixare a capacului, saibe si garnituri de etansare, toate aceste elemente fiind reglamentate prin STAS.
Suprafata exterioara a mansonului se protejeaza prin gudroane.
Mansoanele de derivatie
La executarea bransamentelor subterane se utilizeaza mansoane de derivatie (tip bransament) atunci cand cablul principal nu este sectionat.
Se construiesc, conform STAS 1570- 69, in cinci tipuri, marcate in functie de diametrul cablului principal si al cablului de derivatie (de bransament), si anume: MD 60/50, MD 75/65, MD 85/75 si MD 90/80.
Mansonul de derivatie se confectioneaza din fonta si este format din doua jumatati, cu capac si trei bratari de prindere a cablului. Este prevazut, de asemenea, cu suruburi de punere la pamant din bronz, cu suruburi de fixare a capacului, cu suruburi de asamblare, saibe si garnituri de etansare, toate aceste piese fiind reglementate prin STAS.
Suprafata exterioara a mansonului se protejeaza prin gudroane.
Accesoriile pentru executarea mansoanelor
Clemele de legatura
Mansoanele de legatura, pentru legarea in prelungire a conductoarelor cablurilor subterane de cupru sau aluminiu prin metoda lipirii cu aliaj de cositor, se folosesc cleme de legatura in prelungire CLP (STAS 6731-68). Clemele CLP se confectioneaza din teava de alama cositorita, in doua variante:
- normale-CLPN (fig. 6);
-
lungi-CLPL; folosite pentru legarea conductoarelor scurtate din cauza arderii cablurilor.
lungi-CLPL; folosite pentru legarea conductoarelor scurtate din cauza arderii cablurilor.
La cablurile cu conductoare de aluminiu, in afara legaturilor
realizate prin lipire, se realizeaza si imbinarea prin presare la rece.
Conductoarele se introduc in cleme speciale de aluminiu si se strang
in bacurile de presare, astfel incat presiunile sa fie apropiate de limita
deformarilor plastice ale sarmelor. Dispozitivele de presare pot fi
prese hidraulice manuale sau clesti hidraulici ori mecanici actionati
tot manual. La executarea legaturilor de inadire prin presare cu presa
fidraulica manuala PH-00 (produs R.D.G.) se vor utiliza cleme din
teava de aluminiu realizate prin stantare. Clemele se fabrica la I.C.
M.P. si sunt marcate atat cu simboluri care indica sectiunea conduc-
torului, cat si cu simbolul prescurtat al bacului de presare. Forma acestei cleme de legatura este indicata in figura 7.
In cazul conductoarelor in forma de sector, acestea vor fi in prealabil rotunjite cu ajutorul unor bacuri speciale de rotunjire, corespunzatoare fiecarei sectiuni.
Role de distantare
Sunt folosite la executarea mansoanelor de legatura de joasa tensiune si au rolul de a distanta in zona instalatiei refacute.
Rolele de distantare se confectioneaza din ebonita.
Cleme de derivatie
Pentru legarea in derivatte a conductoarelor de cupru sau aluminiu, in mansoanele de bransament se folosesc cleme de derivatie demontabile, cu ghiara tip CTD (STAS 1234- 67). Clemele se construiesc in doua variante:
- pentru legaturi pe conductoarele de cupru sau aluminiu, cu sectiuni de 6-25 mm²;
- pentru legaturi numai pe conductoare de aluminiu cu sectiuni de 35-240 mm²;
Clemele de derivatie se monteaza pe conductoarele cablului principal, iar conductoarele cablului derivat, prevazute la capete cu papuci de cablu, se leaga mecanic, prin surubul de strangere, la cleme. La conductoarele in forma de sector se procedeaza la rotunjirea lor folosind un cleste fara dinti sau dispozitive de presare hidraulica si bacuri de rotunjire.
Clemele CTD se confectioneaza din alama. Inainte de montarea pe conductor, clemele se cositoresc cu aliaj de cositor LP60, pentru asigurarea unui contact bun la locul de legatura (fig 8).
In cazul mansoanelor de derivatie tip bransament montate pe claburi de forta la care conductoarele derivate au o sectiune mai mica sau egala cu 50% din sectiunea conductoarelor cablului principal, se poate face legarea in derivatie prin lipire in cleme de legatura deschise, de dimensiuni corespunzatoare,
prevazute cu borne pentru legarea conductoarelor derivate. Se recomanda folosirea acestor cleme pana la derivatii de 50 mm².
![]() |
Cleme este prevazuta cu o deschidere pe generatoare care serves-
te la asezarea (prin desfacere si apoi strangere) pe conductoarele intregi
ale cablului principal si la turnarea aliajului de lipire.
Se confectioneaza din tabla sau din teava de cupru si apoi se cositoresc.
Cutiile terminale si accesoriile
La bransamentele realizate in cablu subteran se folosesc doua
tipuri de cutii terminale: cutia terminala de interior si cutia terminala de exterior pentru montaj pe stalpi.
![]() |
Cutia terminala cilindrica de interior (ICI) - STAS 1572-62.
Este folosita in nisele de abonati montate pe peretii exteriori
ai cladirilor, pentru legare, protejarea si izolarea capetelor cablurilor
cu izolatie de hartie, cu doua sau patru conductoare avand sectiuni pana
la 300 mm².
La cablurile de PVC nu se vor executa cutii terminale.
Piesele componente ale cutiei cilindrice sunt: corpul cutiei (fig.
9), capacul cutiei si doua suruburi de fixarea a capacului.
Corpul cutiei se executa din fonta sau aliaje de aluminiu proveni-
te din recuperari de deseuri pentru turnatorie.
Capacul cutiei se executa din banchilita sau din alt material izo-
lant corespunzator, prevazute cu doua sau cu patru gauri pentru iesirea
conductoarelor. Suruburile de fixare a capacului se executa din bronz.
Suprafata exterioara a cutiei se protejeaza prin gudroane.
Cutia terminala ICI se fabrica in sase marimi, dupa sectiunea conductoarelor cablurilor la care se folosesc.
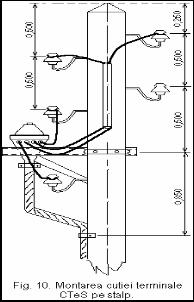
Cutia terminala de exterior pentru montaj pe stalpi (STAS 3535- 69)
Se foloseste la bransamentele electrice subterane recordate la o
retea electrica aeriana si se monteaza pe cabluri armate cu izolatie de
hartie, cu doua sau cu patru conductoare, avand sectiuni de 16-185
mm².
La cablurile din PVC se vor executa cutii terminale.
Cutiile terminale de exterior, simbolul CteS, se executa in doua
tipuri:
- CTeS - 25, pentru cabluri cu doua conductoare cu sectiune
normala pana la 25 mm²;
- CTeS 1, CTeS 2, CTeS 3 (trei marimi, pentru cabluri cu con-
ductoare cu sectiune normala pana la 3´185+95 mm².
Cutia se confectioneaza din fonta si este formata dintr-un corp,
un capac si un jug de prindere. Ea este prevazuta cu suruburi si saibe
pentru prinderea capacului si a jugului, cu dop de inchidere si surub de
legare la pamant, toate aceste piese fiind reglementate prin STAS.
Montarea pe stalp se va realiza conform figurii 10.
Papucii de cablu
Sunt piesele care se fixeaza pe capetele conductoarelor pentru racordare la bornele instalatiilor electrice. Fixarea papucilor pe conductoare se poate face prin mai multe metode, cele mai utilizate fiind fixarea prin lipire si fixarea prin presare.
Se utilizeaza urmatoarele tipuri de papuci:
a. Papuci stantati pentru conductoare de cupru (STAS 243- 71).
Se folosesc la conductoarele de cupru unifilare si multifilare cu
sectiuni de 4-240 mm², fixandu-se prin lipire.
Pentru lucrarile de bransamente electrice se utilizeaza papuci tip
A,
cu urechea inchisa dreapta (fig. 11).
cu urechea inchisa dreapta (fig. 11).
Papucii se confectioneaza din alama, pentru sectiuni pana la 16
mm² inclusiv, si de cupru pentru celelalte sectiuni. Se protejeaza prin
cositorire galvanica.
b. Papuci presati sau turnati pentru conductoare multifilare de cu-
pru (STAS 1596- 71). Se utilizeaza pentru conductoare cu sectiuni de
25-300 mm². Conductoarele in forma de sector se rotunjesc in prealabil
cu dispozitive de rotunjire. Se fixeaza pe conductor prin lipire cu cosi-
tor. Pentru conductoarele de bransament se folosesc papuci tip N (fig.
12).
Papucii se confectioneaza din alama si sunt acoperiti cu un aliaj
de cositor Lp 40. Papuci stantati pentru conductoare multifilare din alu-
miniu (STAS 8298- 69). Se folosesc pentru conductoare cu sectiuni de
la 16 la 500 mm². Fixare pe conductor se face prin lipire cu aliaj de co-
sitor, dupa ce firele de aluminiu au fost in prealabil metalizate in regiu-
nea de prindere si lipite impreuna (masivizate). Pentru protejare impo-
triva coroziunii electrochimice a locului de contact dintre teaca papucu lui si conductorul de aluminiu,
acesta va fi etansat cu infasurari din banda lacuita si lac de banchelita sau cu benzi adezive de PVC.
Utilizarea cea mai raspandita o au papucii cu ureche dreapta (fig. 13).
Papucii se confectioneaza din banda sau din tabla de cupru sau alama, prin stantare si se cositoresc la cald, pentru a asigura o buna lipire cu conductoarele.
c. Papucii pentru montare prin presare pentru conductoare multifilare din aluminiu cu sectiuni circulare de 16-300 mm², folositi pentru legarea la borne sau la suruburile de contact.
Se executa in doua variante:
- prin turnare sub presiune;
- prin stantare.
Papucii executati prin turnare se obtin din aliaj de aluminiu ATSI 12 (STAS 201- 67), iar cei stantati din teava de aluminiu 1/2 t 99,5 (STAS 524- 67).
Sunt destinati a fi montati in incaperi inchise cu urmatoarele caracteristici ale mediului: temperatura +10, +40°C, umiditate 65% la +20°C, fara gaze cu actiune chimica.
Presarea se face cu presa hidraulica sau cu clestele mecanic, cu ajutorul bacurilor hexagonale special construite pentru fiecare sectiune de conductoare.
Conductoarele in forma de sector se rotunjesc in prealabil cu bacurile de rotunjire.
Fondantii
Cupru si aluminiu, metale folosite la fabricarea conductoarelor electrice, in contact cu aerul, capata la suprafata o pelicula de oxid, care impiedica lipirea sau sudarea si deci trebuie indepartata.
Pentru indepartarea stratului de oxid de cupru, pe cale chimica, se folosesc fondatii.
Pentru indepartarea stratului de oxid de aluminiu se folosesc fondatii cu care se acopera suprafata conductoarelor, in special, inaintea operatiilor de imbinare prin sudura. Fondantii folositi la sudura sunt de obicei clorurile.
Compozitia fondantului recomandat la imbinarea prin sudura electrica a conductelor de aluminiu este urmatoare:
- clorura de potasiu - 50%;
- clorura de sodiu - 30%;
- criolit - 20%.
Temperatura de topire a acestui fondant este de 630°C. El este nehigroscopic, se topeste rapid si in prima faza a sudarii acopera suprafata metalului cu o pelicula lichida, care, in combinatie cu oxidul de aluminiu, da nastere la zgura, ce se elimina usor. Fondantul se intinde in strat subtire numai pe suprafetele de contact.
Aliajele de metalizare si de lipire a conductoarelor de cupru si aluminiu
Lipirea reprezinta imbinarea a doua piese metalice din materiale identice sau apropiate, in material strain ajutator, avand temperatura de topire mai mica decat cea a materialelor pieselor considerate. In timpul lipirii numai materialul ajutator (aliaj de lipit) se topeste, aliindu-su cu piesele de imbinare, care raman in stare solida.
Conditia pentru obtinerea unei imbinari rezistente prin lipire este indepartarea inainte de lipire sau in timpul ei, a peliculei de oxid dupa suprafetele imbinate.
Pelicula de oxid se indeparteaza fie pe cale chimica, fie prin folosirea fondantiilor, fie pe cale mecanica, prin curatire.
Aliaje de lipire
La lipirea intre ele a conductoarelor de cupru sau la lipirea firului de cupru cu mantaua de plumb a cablurilor pentru realizarea punerii la pamant, se folosesc aliaje de cositor-plumb (STAS 96- 73), care se deosebesc intre ele prin procentajul elementelor componente. Simbolul marcii aliajelor de lipit coprinde grupul de litere Lp (prescurterea cuvantului ''lipit''), urmat de un numar care indica continutul mediu al cositorului cu aliaj.
Aliajul Lp 40 se utilizeaza la inadire prin lipire a conductoarelor de cupru sau aluminiu in mansoane.
Aliajul Lp 60 se intrebuinteaza la montarea prin lipire a papucilor pe conductoarele de cupru sau de aluminiu, deoarece, papucii fiind in contact cu aerul din jur, acest aliaj reduce mult efectul coroziunii.
Aliajul Lp 37 se foloseste la lipirea conductorului de cupru, pentru legarea la pamant de mantaua de plumb.
Aliajele de metalizare pentru conductoarele de aluminiu
Firele componente ale conductoarelor de aluminiu, inainte de lipire in cleme sau papuci, se curata de straturi de oxid si apoi se metalizeaza, folosind in acest scop aliaj pe baza de cositor.
Materialele izolante
In procesul de executare a mansoanelor si a cutiilor terminale pentru bransamentele subterane se folosesc urmatoarele materiale izolante:
a. Masa izolanta bituminoasa (STAS 3897- 73). Serveste la umplerea mansoanelor de legatura sau de derivatii si a cutiilor terminale. Se fabrica in doua tipuri:
- tip B 65, pentru cabluri subterane si cabluri montate in cladiri reci;
- tip B95, pentru cabluri montate in incaperi incalzite.
Masa izolanta bituminoasa se livreaza in cutii sau in butoaie de tabla, sau pe placaj, cu un continut net de 10-15 kg. Depozitarea se va face in locuri adapostite, ferite de soare, de praf sau de umezeala.
b. Banda izolatoare din panza cauciucata (STAS 3658- 62). Se executa din tesatura de bumbac, acoperita pe ambele fete cu un amestec de cauciuc nevulcanizat, izolant. Se livreaza in rolouri avand lungimea 5- 10- 15 m si latimea de 10- 15- 20 mm.
c. Hartia impregnata prin cabluri (N.I.D. 877- 60).
Se foloseste sub forma de benzi de hartie impregnate cu mase bituminoase pentru izolarea imbinarilor si a capetelor de cablu subterane inainte de compundare.

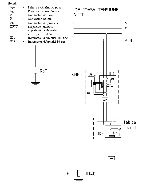
Schema electrica de principiu pentru montarea BMPM

![]() |

Blocul de Masurare si Protectie pentru bransament electric Trifazat
Este o parte a instalatiei de alimentare cu energie electrica a micilor consumatori , reuneste intr-o singura incinta sau in constructie modulata , echipamentul de masurare si protectie care asigura conexiunea dintre bransamentul trifazat aerian sau subteran al furnizorului si coloana trifazata a instalatiei de utilizare a consumatorilor .
Blocul de masurare si protectie – BMPT – se executa in urmatoarele variante :
- Varianta 1 – cu conectare directa , pentru curent maxim absorbit de consumator , de pana la 16 A – BMPTd – 16 .
- Varianta 2 – cu conectare directa , pentru curent maxim absorbit de consumator intre 16 – 40 ( 63) A – BMPTd – 40 ( 63 ) .
- Varianta 3 – cu conectare directa sau indirecta , pentru un curent absorbit de consumator de maxim 100 A (200A) – BMPTd /i – 100 (200) .
- Varianta 4 – cu conectare indirecta , prin transformatoare de curent , pentru un curent absorbit de consumator de maxim 250 A – BMPTi – 250 .
- Toate cutiile vor fi prezentate cu posibilitatea racordarii , la una din fazele bransamentului trifazat , a unui bransament monofazat , prin intermediul unui BMPM inclus in aceiasi incinta, sau in incinta separata cu pastrarea conditiilor impuse de ST3/2003 ( conform anexei 3), caz in care simbolul celor patru variante va purta si litera “ m ” ; BMPTd/m - 16 ; BMPTd/m - 40(63) ; BMPTi/m – 100 ; BMPTi/m – 250 .
Blocul de masurare si protectie trifazat asigura urmatoarele functiuni :
racordarea instalatiei de utilizare a consumatorului la instalatia de alimentare a furnizorului ;
masurarea energiei electrice active si reactive cu exceptia variantei 1
care nu trebuie dotat pentru masurarea energiei reactive ;
care nu trebuie dotat pentru masurarea energiei reactive ;
protectia la suprasarcina si scurtcircuit a coloanei generale trifazate si a coloanei monofazate ;
protectia impotriva supratensiunilor de frecventa industriala produse la consumator , prin intreruperea accidentala a conductorului de nul ;
protectia impotriva electrocutarii prin atingere directa a circuitelor si echipamentelor din cutia blocului de masurare si protectie aflate in mod normal sub tensiune ;
posibilitatea realimentarii de catre consumator in cazul actionarii protectiilor la un defect in instalatiile acestuia, prin prevederea unei ferestre de acces la intrerupator cu pastrarea gradului de protectie impus blocului, cu posibilitatea securizarii accesului de catre abonat ;
posibilitatea citirii contoarelor sau , daca este cazul , intreruperii alimentarii cu energie electrica de catre furnizor , independent de prezenta consumatorului ;
protectia impotriva sustragerilor de energie electrica si a deteriorarii echipamentului prin actiunea unor persoane rau intentionate sau neavizate .










Trimiteți un comentariu
Site-ul tau preferat!