Becuri economice, "neoane", etc.
Iluminatul incaperilor se facea si se face cu becuri cu incandescenta. Principiul de functionare este dat de numele lor: un fir (filament) prin care trece curent, se incalzeste si apare pe langa efectul termic si efectul luminos. Filamentul este facut dintr-un material special (tungsten) care rezista la temperaturi inalte si pentru a nu oxida (arde) a fost introdus intr-un balon de 929i86j sticla vidat apoi in gaze inerte la joasa presiune, ca de exemplu argonul.
Totusi, tungstenul de pe filament se reduce treptat ajungand pe balonul de sticla prin condensare. Subtierea filamentului duce in final la ardere. Pentru a mari viata becurilor cu incandescenta se introduce in unele becuri si un gaz halogen care participa la o reactie chimica cu vaporii de tungsten cared in final se redepoziteaza pe filament in urma reactiei chimice cu halogenul. Acest tip de bec se numeste "lampa cu incandescenta cu ciclu regenerativ de halogen" si nu are sticla, ci cuart imbogatit pentru filtrarea radiatiei UV.
Randamentul unui bec cu incandescenta este foarte mic. Efectul luminos reprezinta 1-10 % (eficacitate 15-25 lm/W) din energia absorbita, restul fiind caldura. Are de asemenea o durata de functionare redusa. Cu scopul de a avea randament mai bun (impropriu spus randament, corect ar fi eficacitate) si a emite diverse tipuri de radiatii s-au inventat tuburile cu descarcari in gaze si mai apoi tuburile fluorescente care au invadat viata oamenilor incepand de la iluminarea locuintei si ajungand la iluminatul exterior si la firme luminoase. Eficacitatea lor atinge 100 lm/W sau chiar mai mult si au o durata de viata de 10 ori mai mare decat a becurilor cu incandescenta. Repet, randamentul dat in procente este un lucru impropriu.
Descarcarea in gaze (nobile!) se folosea in aplicatii ca stabilizatoare de tensiune, in tiratroane (tiratroanele se aseamana in functionare cu tiristorii din ziua de azi), etc. Nu aveau utilizari in iluminat deoarece lumina produsa nu are intensitate mare, poate fi cel mult utilizata pentru teste sau lampi de panou.de exemplu in intrerupatoarele de lumina care au prevazut un beculet. Descarcarea in neon produce lumina rosiatica iar in argon, xenon si kripton lumina este albastra. Xenonul produce un spectru predominant ultra-violet.
Asa-zisele "neoane", care nu au nici o tangenta cu acest gaz, se bazeaza pe un strat fluorescent (un luminofor) ce este bombardat de raze ultra-violete (produse de descarcarea in gaz) si le transforma in lumina. De asemenea acest fenomen nu poate avea loc fara prezenta unui mediu metalic ajungandu-se astfel la folosirea vaporilor de mercur la joasa/inalta presiune combinati cu argon sau xenon. In cazul acesta lungimea de unda a radiatiei tubului este data de luminofor si nu de gazul utilizat. Compozitia luminoforului se modifica in functie de aplicatie, de gama de radiatii necesara.
In interiorul locuintelor se folosesc tuburi cu vapori de mercur la joasa presiune care au radiatia ultra-violeta limitata pentru a nu avea efecte nocive (uneori se foloseste cuart si nu sticla penru a opri emisia UV (mai ales la tuburile cu descarcare in ioduri metalice). Cu toate acestea, au fost observate efecte nocive asupra organismului (caderea parului, impotenta) care conving oamenii sa foloseasca cu incredere becul cu incandescenta, care pe buna dreptate are gama de radiatii cea mai apropiata de cele solare.
Pentru iuminatul exterior (unde puterea trebuie, evident, sa fie mai mare) se folosesc tuburile cu vapori de mercur la inalta presiune. In tehnologia fabricarii acestor tuburi a aparut totusi o schimbare: tubul si gazele care produc razele ultra-violete pentru bombardarea luminoforului sunt separate de stratul fluorescent cu vaporii de mercur. Astfel se ajunge la un tub in interiorul altui tub.
Tubul din interior (care are ca scop producerea de radiatii UV) se numeste popular "arzator", tehnic "incinta de descarcare" si contine gaze care produc radiatii UV (vezi mai sus). El poate fi recuperat si utilizat in aplicatii practice (de exemplu fabricarea PCB-urilor prin metoda foto sau stergerea memoriilor EEPROM) insa este foarte periculos prin radiatia puternica pe care o emite si prin temperatura la care poate ajunge in timpul functionarii.
Tuburile fluorescente cu vapori de mercur la inalta presiune nu se manevreaza cand sunt aprinse si nu se utilizeaza in iluminatul interior deoarece au o lumina foarte puternica si radatie UV peste limita sanatoasa.
Metode si scheme de alimentare
Cea mai simpla metoda de alimentare a unui tub cu descarcare in gaze este in curent continuu, unde dupa o amorsare urmeaza intrarea in regim normal a tubului. Insa tensiunea disponibila de alimentare in aplicatiile de zo cu zi este de 220 V CA sau (in aplicatii mobile) 6 - 12 V (acumulatori.).
Tuburile cu vapori de mercur la joasa presiune au doi electrozi reprezentati de niste filamente. Reprezentarea schematica se apropie de alcatuirea adevarata a tubului:
In utilizarea tubului se tine cont de cateva caracteristici: putere, tensiune normala de lucru, tensiune de amorsare si de dezamorsare, eventual si tensiunea pe filament. Valorile curente sunt:
Tensiune amorsare: 400-800 V
Tensiune normala de lucru: 50 - 110 V
Tensiune pe filament: 6-12 V
Purere: 4 - 80 W
Nu este suficienta aplicarea la capetele tubului a tensiunii normale de lucru deoarece nu va amorsa. Tubul se amorseaza (porneste) fie prin incalzirea filamentelor si apoi aplicarea unei tensiuni de lucru, fie prin aplicarea de impulsuri scurte de inalta tensiune (=tensiunea de amorsare) intre capete dupa care se revine la tensiunea normala de lucru. De asemenea un tub poate functiona la tensiunea normala de lucru sau in impulsuri scurte care au tensiunea mai mare sau egala cu cea de amorsare a tubului (in acest caz se scurtcircuiteaza capetele filamentului).
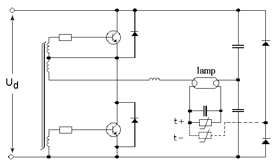
Montajul "clasic" utilizat este ansamblul drosel (balast) - tub - starter.
La aplicarea tensiunii de alimentare (220 V CA) tubul fluorescent nu reactioneaza, tensiunea fiind prea mica. Starter-ul insa amorseaza. Starterul contine un gaz inert (de obicei neon) si doi electrozi dintre care unul este o lamela bimetalica. Cand se produc descarcari (prin efect termic) lamela bimetalica se indoaie si se uneste cu celalalt electrod, facand contact electric pentru o anumita perioada de timp. Revenind la montajul de mai sus se observa ca starter-ul este alimentat prin cele doua filamente ale tubului, si prin drosel (care are o reactanta neglijabila in acest moment). Descarcarile provocate in starter sunt urmate de punerea in scurt a electrozilor. In acest moment, filamentele sunt inseriate cu droselul. Datorita reactantei droselului in curent alternativ (si a rezistentei parazite), tensiunea de 220 V scade la 24 V, deci 12 V pe fiecare filament. Filamentele sunt incalzite si dupa cateva secunde starter-ul revine in starea initiala si din cauza autoinductiei da un impuls pe tub. Daca tubul nu amorseaza fenomenul se repeta.

In momentul amorsarii tubului fluorescent (gazul se ionizeaza) balastul limiteaza tensiunea (de fapt curentul) la valoarea normala de functionare. Starterul nu mai amorseaza deoarece tensiunea de lucru a tubului fluorescent este mai mica decat tensiunea de amorsare a starterului.
Dezavantajele folosirii acestui montaj sunt: volum, greutate, efect stroboscopic (la 50 - 60 Hz gazul se deionizeaza rapid), uzarea filamentelor, poate si randament scazut. In cazul asa-ziselor "becuri economice" nu ar fi spatiu suficient pentru un drosel. Se poate inlocui starter-ul cu un montaj electronic dar asta nu rezolva dezavantajele enumarate mai sus.
Problemele acestea se rezolva prin utilizarea convertoarelor cu frecvente ridicate de functionare (20 - 60 Khz) in semi-punte. Acestea ajung sub diverse forme modificate/simplificate in becuri de proasta calitate care au viata scurta. Datorita tensiunilor la care se lucreaza este indicat sa se utilizeze materiale de buna calitate pentru siguranta in functionare.
Schema de principiu are la baza doua comutatoare (ca in orice convertor semi-punte) care sunt comandate astfel incat lucreaza in contra-timp. Varistorul si condensatorul montate in paralel cu tubul folosesc la pornirea tubului (condensatorul inchide circuitul cand tubul nu este amorsat si astfel incalzeste filamentele. Dupa amorsare impedanta tubului este mult mai mica decat cea a condensatorului.
Montajul permite reducerea drastica a dimensiunilor, cresterea cu pana la 20 % a eficacitatii, cresterea vietii tuburilor, reducerea efectelor stresante de clipire.

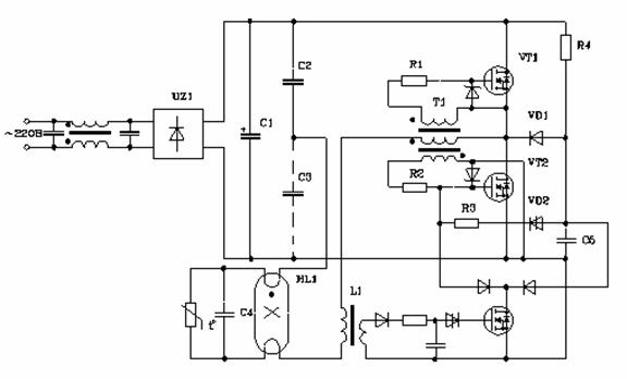
Schema bloc a montajului este prezentata mai jos. Poate avea la baza fie o reactie pozitiva prin care cei doi tranzistori oscileaza, fie un controller care comanda tranzistorii si monitorizeaza tensiunile/curentii. Tensiunea disponibila de 220 V este crescuta prin redresare si filtrare la 300 V.

Va voi prezenta in continuare niste scheme folosite in becurile electronice si in alimentarea "neoanelor" in general.
Schema generala foloseste un mic transformator care face tranzistorii sa oscileze la o frecventa ridicata, supraaudibila. Uzuali sunt 1300x care pot fi gasiti si in surse de calculator. In montajele moderne se mai folosesc si fet-uri sau IGBT-uri.


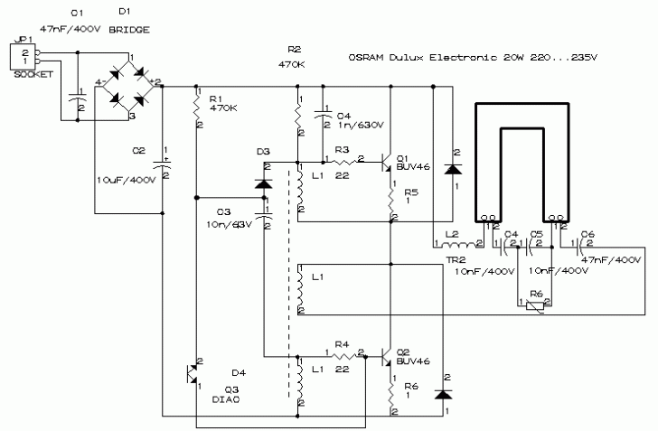
Schema folosita de Osram - 20 W

Varianta a 2-a Osram - 21 W

Phillips - 15 W

Huayi - 21 W

Multe becuri au probleme la amorsare cand tensiunea de alimentare scade la 200 V AC, problema rectificandu-se prin marirea numarului de spire al droselului cu 10-20 %.
Transformatoarele folosite la reactie se realizeaza pe toruri de ferita cu diametrul 8 - 10 mm.
Schema folosita prin diverse "chinezarii" 15 - 18 W

In continuare, 3 scheme HUAYI.



Exista posibilitatea utilizarii de mos-feti:

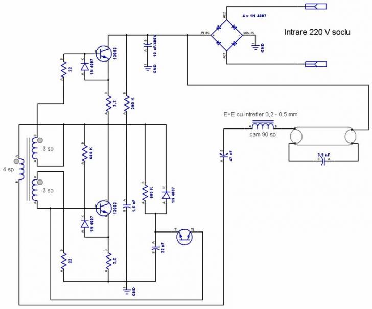
Acest montaj a fost testat cu urmatoarele componente:
- tranzistori IRF640/IRF9640 fara radiator (au Vds=200V, dar au rezistat!);
- diode zenner PL4V7Z;
- transformatorul bobinat pe un miez MH2000 (20x10x5), cu un primar de 6 spire 0,42 si un secundar de 9 spire 0,42;
- bobina de soc pe un miez EE20 cu intrefier din hostafan (doua foite de 0,08mm), continand 100 spire 0,22;
- termistor cu coeficient de temperatura pozitiv, 130 ohmi/25 grade Celsius;
- condensator electrolitic pentru filtraj 33 microfarazi/350V;
- sarcina: tub 40 W
Toate componentele au pastrat temperatura normala. Autorul sustine totusi ca raportul de transformare nu este optim, fiind nevoie sa se modifice numarul de spire.
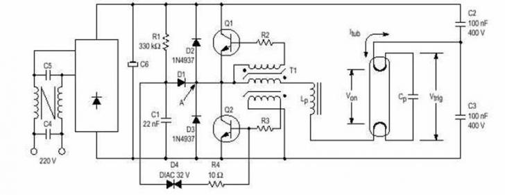
Se pot utiliza in aceste montaje si circuite integrate destinate comenzii tranzistorilor montati in semi-punte sau chiar dedicate aplicatiilor cu tuburi fluorescente.
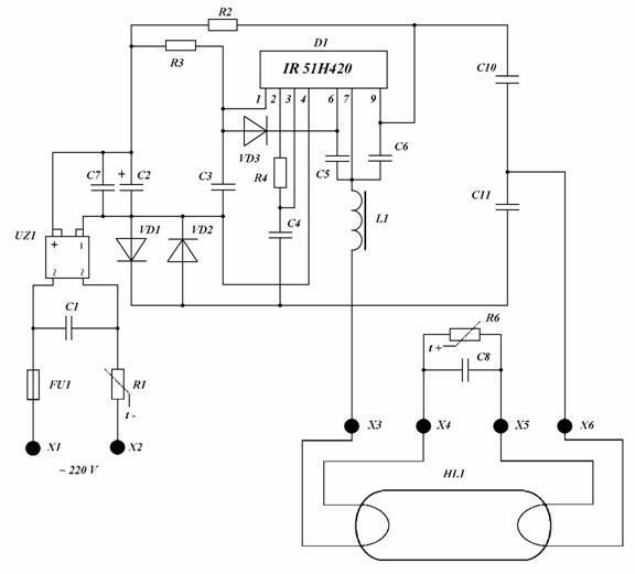
Un exemplu este circuitul integrat IR2155, driver pentru tranzistori care are

oscilator incorporat. Pentru a elimina tranzistorii de putere se poate folosi chiar IR 51H420 care are partea de putere incorporata.

Cu un pret ridicat se pot utiliza AN6574, AN6561, AN 993, AN5656 dedicate acestor aplicatii. Folosirea circuitelor integrate este justificata la puteri peste 50 W sub aceasta valoare fiind simplu si sigur de utilizat montajul cu 2 tranzistori.
Pentru alimentarea de la tensiuni scazute se poate folosi fie principiul flyback, fie push-pull.
Un exemplu in care tubul se foloseste in regim de impulsuri de inalta tensiune este ridicatorul pe principiul flyback.

Se poate utiliza fie un tranzistor care oscileaza autoblocat, fie (recomandat) un oscilator format dintr-un timer si un tranzistor de putere. Ca timer cel mai simplu de utilizat este 555.
Mai jos este prezentata schema tipica de convertor autoblocat. Ca tranzistor comutator se poate utiliza de la BD 139 la 2N 3055 in functie de putere. Nu dau informatii exacte pentru ca functionarea acestui tip de dispozitiv nu este stabila, variaza cu tensiunea de alimentare, cu sarcina si cu factorul de dispersie al tranzistorului. Rezistentele se aleg prin tatonari. C1 poate sa lipseasca, valoarea indicata este de 100 nF. Pentru inceput se poate pune R1 de 500 Ω si R2 de 100 Ω, eventual reglabila intre 0 si 500 Ω.
Infasurarea de reactie si primarul pot avea 12 si 12, 6 si 12, 12 si 30 spire (in functie de miezul utilizat) iar secundarul intre 200 si 450 spire. Repet: cel mai indicat este sa tatonati valorile pentru un montaj cat mai sigur in functionare.

Pentru functionare sigura se foloseste un oscilator separat, in cazul de fata cu 555. 

Transformatorul poate fi unul pe ferita sau unul pe tole (se poate utiliza unul de retea cu secundarul ca primar si invers). Rezistentele si condensatoarele care participa la oscilatia circuitului integrat si care comanda tranzistorii se vor dimensiona in functie de frecventa optima de lucru a transformatorului. Pentru a nu solicita iesirea timerului se poate utiliza un darlington sau chiar un mos-fet (ex. BUZ11, 40n30)


Tuburile cu vapori de mercur la inalta presiune se folosesc numai pentru puteri mari. Amorsarea se face greu datorita constitutiei arzatorului, ceea ce a dus la introducerea unui electrod de amorsare la unul din capete (pentru puteri pana la 250 W) si chiar a doi electrozi de amorsare la ambele capete (pentru puteri peste 250 W).
La conecarea alimentarii, datorita distantei mari dintre electrozii principali, curentul dintre acestia este extrem de redus. In schimb, distanta mica dintre electrodul principal si electrodul de amorsare de langa el favorizeaza circulatia unui curent care este limitat de rezistenta inseriata intre electrodul de amorsare si electrodul principal opus lui.
Descarcarea sub forma de arc dintre electrodul principal si electrodul de amorsare provoaca ionizarea in interiorul tubului, care favorizeaza cresterea curentului care circula intre electrozi, pe de-o parte prin cresterea temperaturii iar pe de alta, prin evaporarea mercurului din arzator.
La atingerea unui anumit nivel de ionizare, rezistenta mediului dintre electrozii principali devine mai mica decat rezistenta dintre electrodul principal si electrodul de amorsare, motiv pentru care descarcarea se va produce intre electrozii principali.
Cresterea temperaturii in interiorul arzatorului, respectiv a gradului de vaporizare a mercurului duce la cresterea puternica a curentului dintre electrozii principali. pentru a evita cresterea exagerata a curentului, acesta este limitat la o valoare corespunzatoare puterii lampii cu ajutorul balastului exterior sau a rezistentei interioare.




Limitarea curentului care trece prin lampa se facea initial cu un drosel conectat in exterior in serie cu electrozii principali. Nu s-au facut montaje electronice care sa elimine greutatea si volumul acestei bobine insa s-a facut o adaptare: droselul inductiv este inlocuit cu unul rezistiv care se gaseste sub forma de filament in interiorul tubului. In cazul din urma nu mai este nevoie de nici o componenta externa tubului.
Datasheet-urile tranzistorilor si integratelor utilizate in montajele de mai sus se gasesc pe www.alldatasheet.com si poate si pe site.
Multumiri speciale lui:
M-marian
Gheorghe Dracu
Acta non verba
Document preluat de pe: http://www.scritub.com/tehnica-mecanica/Becuri-economice-neoane-etc32988.php
Trimiteți un comentariu
Site-ul tau preferat!